2026年04月06日
上海初中化学中考趋势 | 2026年04月06日
今日主题
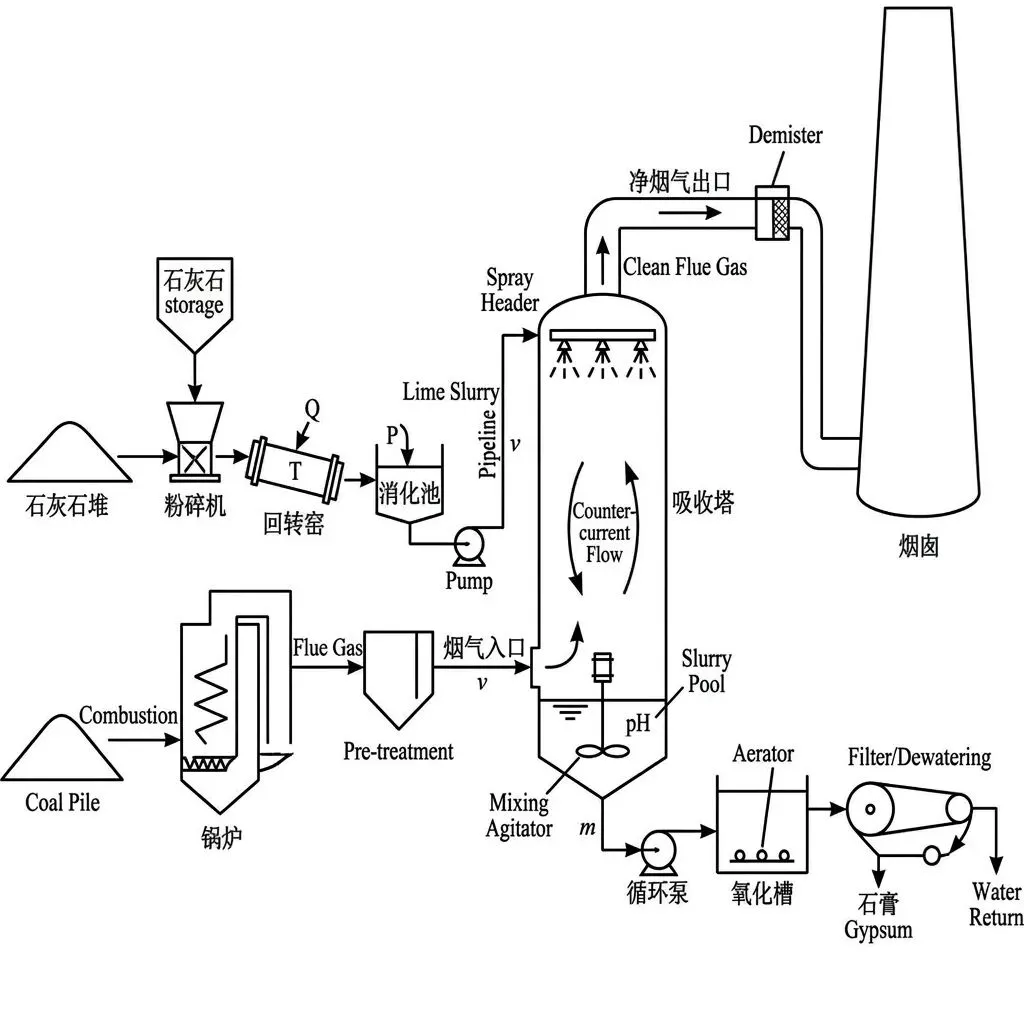
燃煤电厂脱硫工程中的物质转化与定量分析 · 某燃煤电厂采用“石灰石-石膏法”脱硫工程处理废气。工程先将含碳酸钙80%的石灰石100t高温煅烧(杂质不参与反应),加水制成石灰乳,送入吸收塔与废气中的二氧化硫发生反应:SO₂ + Ca(OH)2 = CaSO₃↓ + H₂O,最后通入空气氧化为石膏。测试中,100t石灰石充分煅烧后固体总质量减少了35.2t,产生的石灰乳完全用于吸收废气中的SO₂,实现达标排放。
核心知识点
• 非金属氧化物与碱的反应
• 质量守恒定律(差量法)
• 基于多步化学反应的综合计算
教育价值
通过工业脱硫工程的真实情境,引导学生将零散的碳酸钙分解、生石灰熟化、碱的性质等知识点串联成完整的工业生产流程,培养宏观辨识与微观探析能力,以及利用质量守恒定律解决实际工程计算问题的科学思维,强化环保意识。
情景化题型精讲
题目配图
图1:science 化学 20260406 1

【综合计算与分析题】(较难程度,总分14分)
【情境背景】
燃煤电厂是重要的能源支柱,但煤炭燃烧产生的二氧化硫(SO₂)是形成酸雨的主要原因。为践行“绿水青山就是金山银山”的环保理念,上海某大型燃煤电厂引进先进的“石灰石-石膏法”脱硫工程处理废气。该脱硫工艺主要包含以下核心环节:
① 粉碎与煅烧:将含碳酸钙(CaCO₃)80%的石灰石送入粉碎机粉碎,随后在回转窑中高温充分煅烧(假设石灰石中的杂质既不熔化也不参与任何化学反应,且不含硫元素)。
② 消化制浆:将煅烧后的固体产物转移至消化池,加入过量水制成石灰乳(主要成分为 Ca(OH)₂ 悬浊液),并泵入吸收塔。
③ 逆流吸收:含 SO₂ 的废气从吸收塔底部通入,石灰乳从顶部喷淋,两者逆向接触发生反应:SO₂ + Ca(OH)₂ → CaSO₃↓ + H₂O。
④ 氧化成膏:向吸收塔底部鼓入大量空气,将亚硫酸钙(CaSO₃)氧化为二水硫酸钙(即石膏,CaSO₄· 2H₂O)。
电厂中控室记录了某次常规测试的数据:取 100t 上述石灰石进行充分煅烧,测得煅烧前后固体总质量减少了 35.2t。产生的石灰乳被完全用于吸收塔中吸收废气里的 SO₂,最终实现达标排放。
脱硫工程的部分运行参数见下表:
| 运行参数 | 数值 | 备注 |
|---|---|---|
| 烟气处理量 | 2.0 × 10⁶ m³/h | 标准状况 |
| 烟气中 SO₂ 初始浓度 | 3.2 g/m³ | 达标排放标准 ≤ 0.4 g/m³ |
| 吸收塔内浆液 pH 控制范围 | 5.5 ∼ 6.5 | 确保高效脱硫 |

(1)燃煤废气中 SO₂ 直接排放会导致的环境问题是________。工程中步骤①将石灰石粉碎的目的是________;根据质量守恒定律计算,这 100t 石灰石充分煅烧后,生成氧化钙的质量为_______ₜ。(4分)
参考答案:
酸雨;增大反应物接触面积,使煅烧更充分(或加快反应速率);44.8
解析:
解析:SO₂ 是形成酸雨的主要气体。将固体粉碎可以增大接触面积,提高反应速率和反应程度。根据质量守恒定律(差量法),固体质量的减少量即为生成的二氧化碳气体的质量,即 m(CO₂) = 35.2t。100t石灰石中含 CaCO₃ 的质量为 100t × 80% = 80t。根据化学方程式 CaCO₃ 高温 CaO + CO₂↑,参加反应的碳酸钙总质量为 80t,生成二氧化碳 35.2t,则生成氧化钙的质量 = 80t - 35.2t = 44.8t。
(2)若测试中产生的石灰乳完全用于吸收废气中的 SO₂,请综合计算该批次生成的氢氧化钙最多能吸收二氧化硫气体的质量。(写出计算过程)(5分)
参考答案:
51.2t
解析:
解析:
步骤一:计算生成的 Ca(OH)₂ 质量。
设生成 Ca(OH)₂ 的质量为 x。
CaO + H₂O → Ca(OH)₂
56 74
44.8t x
(56)/(44.8t) = (74)/(x),解得 x = 59.2t。
步骤二:计算最多能吸收的 SO₂ 质量。
设最多吸收 SO₂ 的质量为 y。
SO₂ + Ca(OH)₂ → CaSO₃↓ + H₂O
64 74
y 59.2t
(64)/(y) = (74)/(59.2t),解得 y = 51.2t。
答:该批次生成的氢氧化钙最多能吸收二氧化硫气体的质量为 51.2t。
(3)随着吸收反应的进行,吸收塔内浆液的 pH 会逐渐________(填“升高”或“降低”)。实际生产中,若浆液 pH 降至过低,脱硫效率会显著下降,请结合化学原理提出一种可能的解释:________。为了实现“碳中和”与“循环经济”,请你对本工程中产生的任意一种副产物(含气体)提出一项合理的综合利用建议:________。(5分,答案不唯一,言之有理即可)
参考答案:
降低;二氧化硫溶于水显酸性,pH过低意味着溶液中氢离子浓度较高,不利于酸性气体二氧化硫的继续溶解与吸收(或酸性环境会消耗氢氧化钙,降低吸收剂有效浓度);将煅烧产生的二氧化碳收集用于制作干冰(或将生成的石膏用于制作建筑材料等)
解析:
解析:本题考查真实情境下的化学推理与开放性思维。石灰乳呈碱性,不断吸收酸性气体 SO₂(溶于水生成亚硫酸)的过程中,碱性物质被消耗,因此 pH 会逐渐降低。从微观平衡或酸碱反应角度看,pH 过低代表氢离子浓度大,抑制了酸性气体 SO₂ 的溶解,或说明有效吸收剂 Ca(OH)₂ 浓度已不足,导致脱硫效率下降。副产物方面,煅烧产生的 CO₂ 可作为化工原料或制干冰;最终产物石膏是优良的建筑材料,体现了循环经济理念。
知识点地图
非金属氧化物与碱的反应 → 质量守恒定律(差量法) → 根据化学方程式的多步综合计算 → 溶液酸碱性与pH变化 → 物质的综合利用与环保
本题知识点之间的逻辑关联,帮助学生建立知识网络
思路拓展
1. 拓展问题1:结合表中的烟气处理参数,计算这 100t 石灰石制成的吸收剂,理论上最多可以维持该吸收塔连续达标运行多少小时?(提示:需考虑达标排放允许残留的SO₂量)
2. 拓展问题2:步骤③中采用“逆流吸收”(废气从底部通入,石灰乳从顶部喷淋)的工程学目的是什么?如果改为同向喷入,对脱硫效率会有何影响?
拓展问题不要求作答,目的是打开思路,培养发散思维
学习建议
1. 梳理核心物质转化路径,构建工艺流程图。建议你在纸上画出“石灰石-石膏法”的完整物质转化流程(CaCO₃ → CaO → Ca(OH)₂ → CaSO₃ → CaSO₄),并写出每一步对应的化学方程式(如 CaCO₃ = CaO + CO₂↑,SO₂ + Ca(OH)₂ = CaSO₃↓ + H₂O)。在图中标注出各物质的类别(如非金属氧化物、碱、盐),这有助于你直观理解废气处理背后的化学原理。
2. 巧用“差量法”突破数据分析瓶颈。面对题目中“固体总质量减少了35.2t”这一关键信息,你需要运用质量守恒定律,明确减少的质量 Δm 实际上就是逸出的气体质量,即 m(CO₂) = 35.2t。建议你利用方程式 CaCO₃ = CaO + CO₂↑ 中质量比,直接计算出实际反应的纯 CaCO₃ 质量,并与理论值(100t × 80% = 80t)进行对比验证,养成用数据检验化学过程的严谨习惯。
3. 运用“关系式法”简化多步综合计算。在处理从石灰石到吸收二氧化硫的多步反应时,分步计算容易出错且耗时。建议你基于钙元素(Ca)守恒,找出始态反应物与目标吸收物之间的比例关系,列出关系式:CaCO₃ ~ CaO ~ Ca(OH)₂ ~ SO₂。在计算时,直接利用 m(CaCO₃) 和 m(SO₂) 的相对分子质量之比(100:64)来求解理论上最多能吸收的废气质量,大幅提高解题效率。
4. 结合实际工程考量,培养绿色化学思维。科学探究不仅是做题,还要考虑实际应用。建议你思考并总结:为什么电厂选择先煅烧石灰石制取碱液,而不是直接购买现成的强碱(如NaOH)来吸收SO₂?对比两者的经济成本和副产物处理难度。同时,了解最终产物石膏(主要成分为CaSO₄)在建筑材料中的用途,深刻体会工业生产中“变废为宝”和达标排放的环保意义。
中考趋势分析
近期上海初中化学中考呈现以下趋势:
• 1. 题目形式的变化:近年来上海中考化学中,此类工业流程与定量分析题逐渐从单一的计算题向综合填空题或实验探究题转变。燃煤脱硫工程常作为大题的背景,将物质转化流程图、化学方程式书写与质量守恒计算深度融合,选择题中也可能出现对该流程中某一物质性质或反应类型的考查。
• 2. 知识考查的深度和广度:考查范围广泛,涵盖碳酸钙的高温分解(CaCO₃ = CaO + CO₂↑)、生石灰化水(CaO + H₂O = Ca(OH)₂)以及二氧化硫的吸收(SO₂ + Ca(OH)₂ = CaSO₃↓ + H₂O)等多步反应。深度上,要求学生不仅能进行纯净物的简单计算,还要能处理含杂质的计算,并深刻理解质量守恒定律,例如明确固体总质量减少的35.2t即为生成的m(CO₂)。
• 3. 情景化、应用性题目的特点:题目紧扣“绿色化学”和“节能减排”的真实工业情景(石灰石-石膏法脱硫),具有很强的时代感和应用价值。数据往往隐藏在工程流程的描述中,要求学生能在复杂的工业背景中剥离出核心的化学反应模型,排除干扰信息,将工程问题转化为化学定量分析问题。
• 4. 对学生能力要求的变化:对学生的信息提取能力、逻辑推理能力和数据处理能力提出了更高要求。学生需要具备全局观,能够利用元素守恒(如钙元素在CaCO₃、CaO、Ca(OH)₂、CaSO₃之间的传递)进行多步综合计算,并能灵活运用差量法(如Δm = 35.2t)解决实际问题。
• 5. 备考建议和重点:备考时应重点强化对工业流程图的分析训练,理清物质的流向与转化关系。熟练掌握质量守恒定律在复杂计算中的应用,特别是差量法和元素守恒法的解题技巧。此外,务必规范化学方程式的书写(如SO₂ + Ca(OH)₂ = CaSO₃↓ + H₂O)和计算步骤的格式,提升在真实情境中解决综合化学问题的能力。
实际应用
工业废气处理、环境保护工程、石膏建材生产
每日一题,助力中考
科学备考,稳步提升
更新时间: 2026-04-06 10:12:46
内容说明: 本栏目专注上海初中化学中考趋势分析,每日精选情景化题型,帮助学生掌握核心知识点和解题方法。
— 每日中考英语 · 自动推送 —